Visual Materials
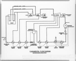
Huntington Beach Steam Station
You might also be interested in

Long Beach Steam Station - Discharge Conduit
Visual Materials
Long Beach Steam Station - Discharge Conduit - Leaky dike near cooling water intake.
photCL SCE 02 - 27937

Long Beach Steam Station - Discharge Conduit
Visual Materials
Long Beach Steam Station - Discharge Conduit - Deep area near cooling water intake.
photCL SCE 02 - 43025

Long Beach Steam Station - Discharge Conduit
Visual Materials
Long Beach Steam Station - Discharge Conduit - Seepage at high tide near cooling water intake.
photCL SCE 02 - 27935

Long Beach Steam Station - Discharge Conduit
Visual Materials
Long Beach Steam Station - Discharge Conduit - Blanked off pipe Unit 10 cooling water intake.
photCL SCE 02 - 30452

Long Beach Steam Station - Discharge Conduit
Visual Materials
Long Beach Steam Station - Discharge Conduit - Well point system west of cooling water intake.
photCL SCE 02 - 28605

Long Beach Steam Station - Discharge Conduit
Visual Materials
Long Beach Steam Station - Discharge Conduit - Start of excavation for new connection to Unit #10 cooling water intake.
photCL SCE 02 - 30357